

Экологическая безопасность при разработке северных нефтегазовых месторождений
Авторы: Алиев В. К., Савенок О. В., Сиротин Д. Г.
Издательство: Инфра-Инженерия
ISBN 978-5-9729-0263-7; 2019 г.
Кол-во страниц: 128
О книге:
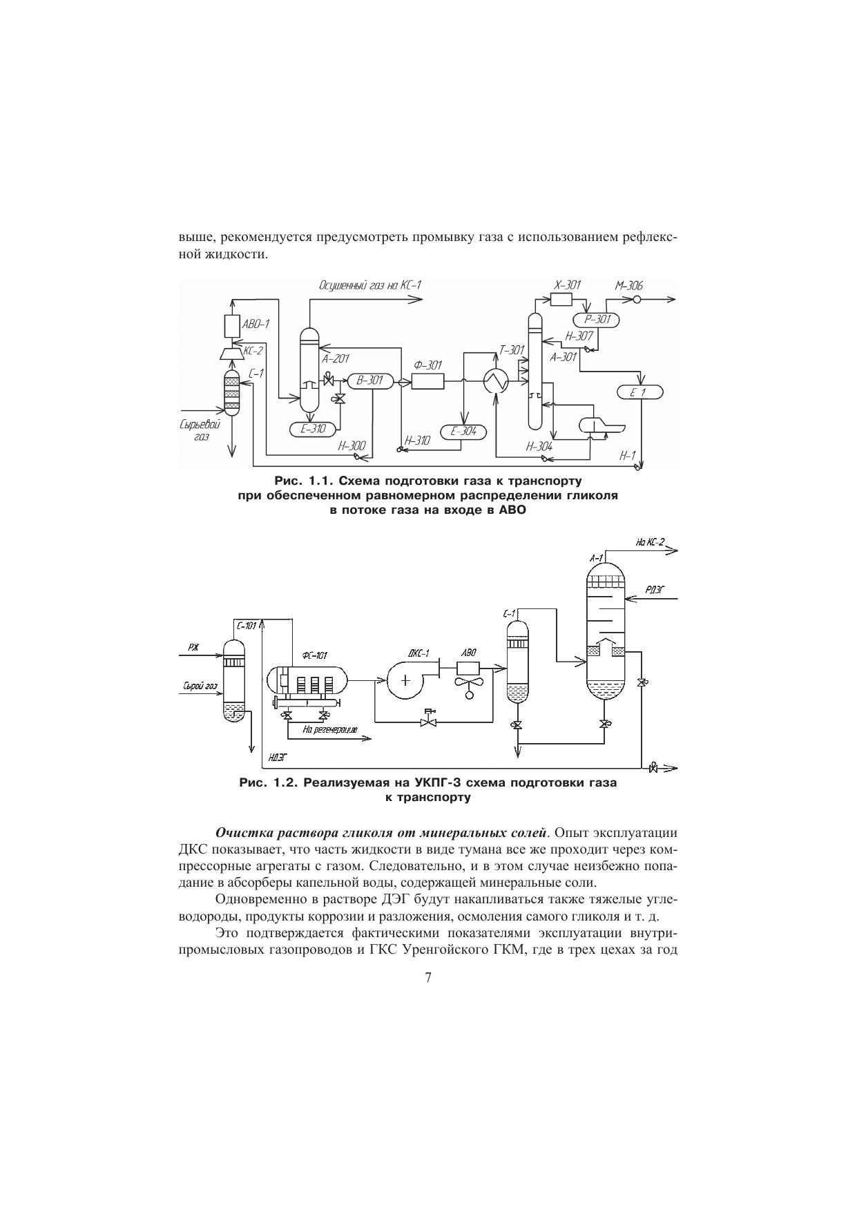
Разработана методика расчета надежности оборудования в ходе сбора и подготовки продукции северных месторождений нефти и газа. Рассмотрены факторы, влияющие на показатели надежности и законы распределения отказов устройств. Приведена математическая модель функционирования части схемы, состоящей из технологической установки и автоматического запорного устройства для управления и защиты в аварийных ситуациях.
Для специалистов нефтегазовой отрасли, а также научных работников, преподавателей, аспирантов и студентов, интересующихся вопросами надежности нефтепромыслового оборудования в контексте обеспечения экологической безопасности месторождений.