

Синтез структур аддитивного подмножества бесщеточных совмещенных возбудительных устройств синхронных машин: учебное пособие
Авторы: Пластун А.Т.
Издательство: Уральский федеральный университет
ISBN 978-5-7996-1794-3; 2016 г.
Кол-во страниц: 320
О книге:
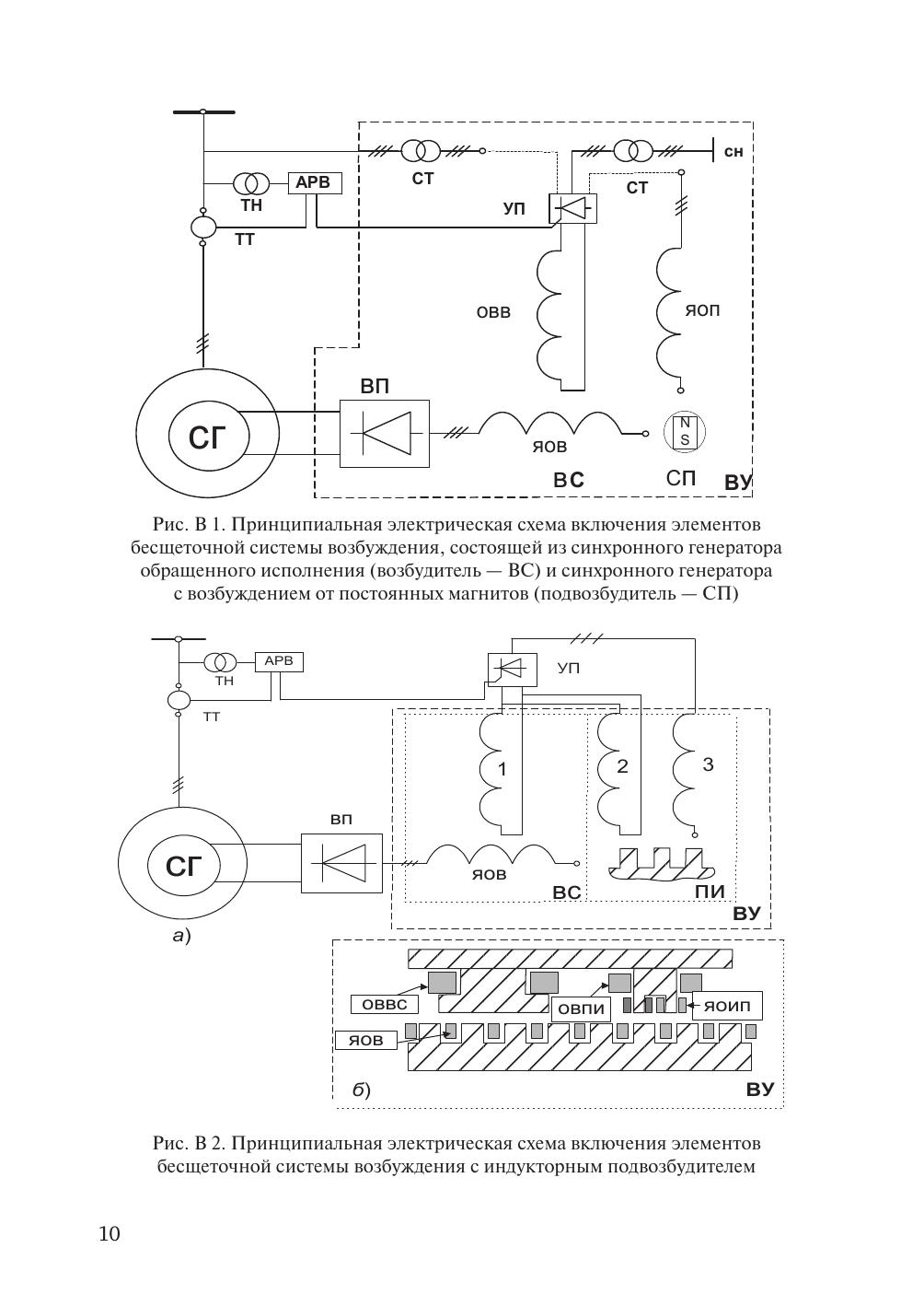
Рассмотрены вопросы синтеза структур аддитивного подмножества бесщеточных совмещенных возбудительных устройств синхронных машин. Разработаны нетрадиционные приемы магнитного, электрического и конструктивного совмещения в одной магнитной системе нескольких электромеханических преобразователей энергии. Разработаны и описаны принципиальные технические решения бесщеточных нетрадиционно совмещенных возбудительных устройств аддитивного и эмерджентного подмножеств синхронных машин и методы их расчета. Приведены основные результаты экспериментального исследования возбудительных устройств аддитивного и эмерджентного подмножеств. Определена область применения бесщеточных совмещенных возбудительных устройств. Приведены фотографии генераторов с бесщеточными нетрадиционно совмещенными возбудительными устройствами. Указаны мощности разработанных устройств и страны, в которых они работают. Пособие предназначено для студентов, обучающихся по направлению 13.04.02 «Электроэнергетика и электротехника» и по магистерской программе «Общая теория электромеханического преобразования энергии» при изучении дисциплин «Современные проблемы науки и техники (раздел — электромеханика)», «Системы возбуждения синхронных машин», «Электромеханические устройства с нетрадиционными методами формирования электромагнитных полей». Пособие будет полезно аспирантам и специалистам, занимающимся разработкой и проектированием бесщеточных нетрадиционно совмещенных возбудительных устройств.